第一種電気工事士 過去問
令和7年度(2025年) 下期
問47 (配線図問題 問7)

このページは閲覧用ページです。
履歴を残すには、 「新しく出題する(ここをクリック)」 をご利用ください。

問題

第一種電気工事士試験 令和7年度(2025年) 下期 問47(配線図問題 問7) (訂正依頼・報告はこちら)

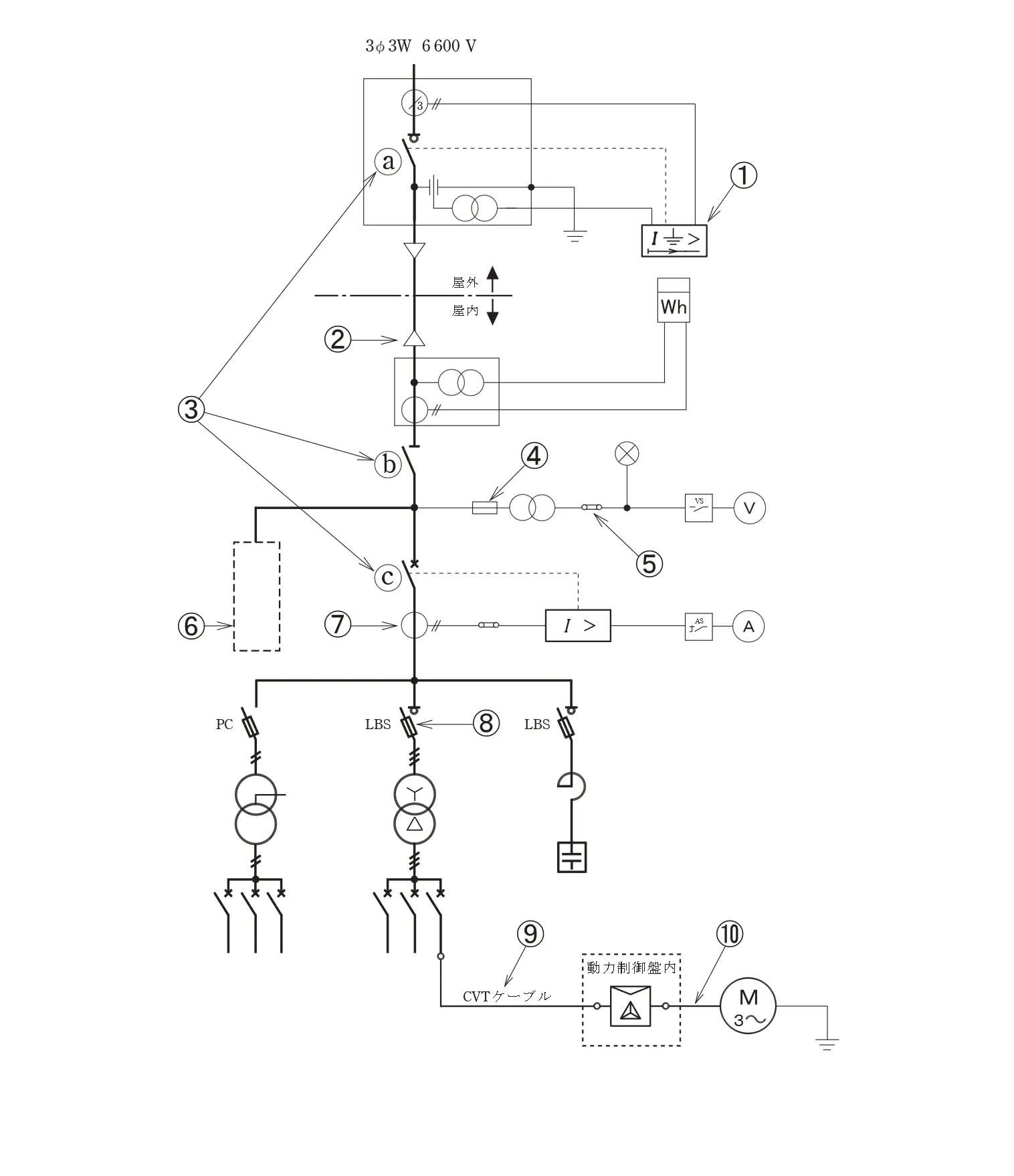
図は、高圧受電設備の単線結線図である。この図の矢印で示す10箇所に関する各問いには、4通りの答えが書いてある。それぞれの問いに対して、答えを1つ選びなさい。
〔注〕図において、問いに直接関係のない部分等は、省略又は簡略化してある。

⑦で示す機器の役割は。
問題文の画像
  • 地絡電流を検出する。
  • 高電圧を低電圧に変成する。
  • 高圧電路の電流を変成する。
  • 電路に侵入した過電圧を抑制する。

次の問題へ

正解!素晴らしいです

残念...

この過去問の解説 (1件)

01

高圧受電設備の単線結線図の⑦に示す機器の役割を答える問題です。

⑦には、変流器が入ります。

選択肢1. 地絡電流を検出する。

誤:地絡電流を検出するのは、零相変流器になります。

選択肢2. 高電圧を低電圧に変成する。

誤:高電圧を低電圧に編成するのは、変圧器になります。

選択肢3. 高圧電路の電流を変成する。

正:変流器が入り、高圧電路の電流を変成します。

選択肢4. 電路に侵入した過電圧を抑制する。

誤:電路に侵入した過電圧を抑制するものは、変圧器になります。

まとめ

⑦に入る機器の役割を答える問題でした。

先に電流計があることから電流がらみの機器だと想像できます。

参考になった数6